
產品名稱:METLAB汽車電子零部件電性能測試系統
產品型號:METLAB
產品品牌:TOPS
客服熱線:400-68-17025(09:00 - 22:00)
服務承諾:真實描述正品銷售售后保障
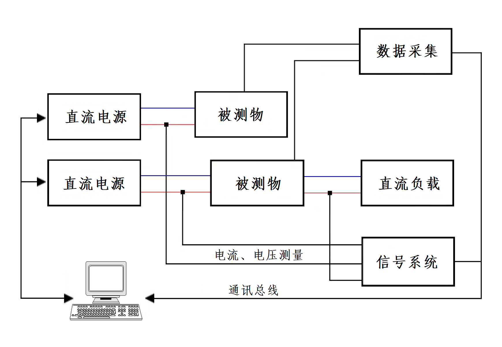
METLAB汽車電子零部件電性能測試系統由功率放大模塊、智能電源、快速中斷模塊、系統控制軟件、機柜、電腦及附件等組成,是TOPS根據各主流汽車公司相關標準技術要求定制而成。
本測試系統可為各汽車公司制定的電性能測試標準要求提供靈活的解決方案,應用于檢測汽車零部件的功能檢驗和可靠性能檢驗,可滿足GMW 3172、VW 80000、LV 124等汽車企業標準的測試要求。
● ?

功率放大模塊主要功能:
● ?雙極性電壓電流輸出
● ?電壓和電流模式 CV/CC
● ?可調測試帶寬
● ?直流補償
● ?功率放大
● ?可調輸出阻抗
● ?短時負載電流
● ?安全保護功能
● ?負反饋調節
● ?互鎖/禁用
● ?可聯機工作
● ?可編輯任意信號波形曲線
● ?
智能電源主要參數:
● ?輸出電壓:±20V/±40V/±60V
● ?輸出電流:±20A/±16A/±10A/±8A/±4A
● ?輸出/吸收功率:320W/400W可疊加
●? 3倍電流功能:短時負載電流增加到額定電流的3倍
● ?上升/下降時間(CV模式,10%-90%負載):< 2.5 μs
● ?上升/下降時間(CC模式,10%-90%負載):< 35 μs
● ?
快速中斷模塊主要參數:
1)電源線開關測試
● ?開關:2 個線路開關,DC~+ 電源線,DC~- 接地線
● ?被試設備電壓:± 100 VDC
● ?被試設備電流:在 25 °C,100 mA – 100 A
● ?電流方向:雙向
● ?切換時間:< 200 ns (上升 / 下降時間)
● ?中斷保持時間:1 μs – 1 h
2)信號線、數據線開關測試
● ?通道:16 個獨立的可切換線路
● ?被試設備電壓:高達 ± 40 VDC
● ?被試設備電流:在 25 °C,每通道 100 μA – 2 A
● ?電流方向:雙向
● ?切換時間:< 1 μs (上升 / 下降時間)
● ?中斷保持時間:1 μs – 1 h
3)通用開關測試
● ?電源線開關阻抗:< 50 mOhm
● ?數據線開關阻抗:< 500 mOhm
● ?內置短路開關(DC+ ~ DC-)阻抗:< 500 mOhm
● ?
測試項目:
1. 長時間過電壓 Long-term overvoltage
2. 瞬態過電壓 Transient overvoltage
3. 瞬態欠電壓 Transient undervoltage
4. 躍變啟動 Jump start
5. 甩負荷 Load dump
6. 疊加的交流電壓 Superimposed alternating voltage
7. 供電電壓緩慢下降和緩慢提升 Slow decrease and increase of the supply voltage
8. 供電電壓緩慢下降快速提升 Slow decrease, quick increase of the supply voltage
9. 復位特性 Reset behavior
10.?短時中斷 Short interruptions
11.?啟動脈沖 Start pulses
12. 智能發電機調整裝置的電壓波動波形 Voltage curve with electric system control
13. 插腳中斷 Pin interruption
14.?插頭中斷 Connector interruption
15. 極性變換 Reverse polarity
16. 接地偏移 Ground offset
17. 信號線路和負荷電路短路 Short circuit in signal circuit and load circuits
18. 絕緣電阻 Insulation resistance
19.?靜止電流 Closed-circuit current
20.?擊穿強度 Dielectric strength
21.?反饋 Backfeeds
22.?過電流 Overcurrents